专注空气能热水器定制、承接空气能工程,全国统一服务热线:13706164559

联系我们

Contact Us
億彩
地址:新北区龙虎塘新区产业园区
电话:13706164559
手机:13706164559(微信同号)
QQ:2242597105
当前位置: 首页 / 新闻资讯 / 供应信息

供应信息

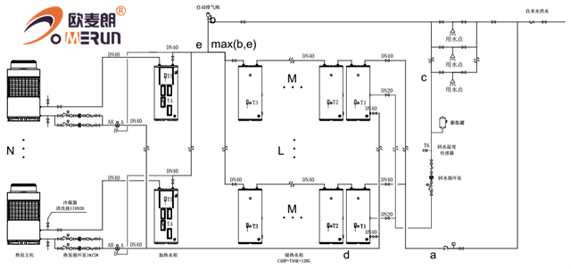
工程用空气能分体承压系统
更新时间:2020-06-13 点击:870

分体承压系统,该款空气能热水器采用直热式加热管,加热管具有传热效率高、耐久可靠、制造安装简单等优点,同时具有能够即开即热,省时省电,、体积小巧、水温恒定等诸多优点,能好好的保障24小时的热水供应。

水箱采用分散布局能够适合不同场合,对于旧房改造,冷水压力不稳定,屋面称重不够等,均可以采用这套系统。

系统水箱采用分体连接,水箱可以定制,保证用水的同时,美观度更高。系统控制精确稳定,水压与市政压力相同,不会造成用水时,水温勿高忽低。

系统采用定时/定温回水,保证用水时,即开即热,无需等待。系统为承压系统,无惧市政冷水压力变化。设有安全排气阀,保证用水安全。空气能采用水电分离,不会因为漏电对人体造成危害。


系统运行原理图




做/您/身/边/的/空/气/能/热/水/器/专/家
  • 微信公众号
  • 小程序
版权所有:億彩 地址:新北区龙虎塘新区产业园区 手机:13706164559 电话:13706164559 邮箱:oumailang@inposolar.com
备案号:  法律声明
E乐彩-首页 500505百万文字论坛综合资料-500308百万文字论坛-780790百万文字论坛红字-798790百万文字论坛下载-500505百万文字论坛雷锋版 天天中彩票-Welcome首页 乐盈VI 佰富彩-安全购彩 98彩票|官方网站 佰富彩-welcome 佰富彩 - IOS/安卓通用版